Зажимы аппаратные прессуемые типа 3А2АП, 3ААП, 4А6АП И 5А2АП
Под заказ
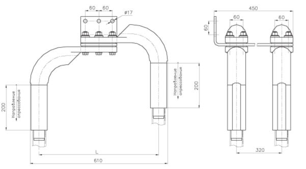
4А6АП-640-1Б
цена по запросу
Заказать товар
Задать вопрос
Задать вопрос
Наша организация работает только с юридическими лицами, с НДС
Зажим аппаратный прессуемый 4А6АП-640-1Б
Для присоединения трех, четырех или пяти проводов к выводам аппаратов.Изготавливается по ТУ 3449-021-84716711-2009.
характеристики 4А6АП-640-1Б
| Марка зажима | Марка провода по ГОСТ 839-80 | Матрица опрессования | Размеры, мм | Масса, кг | |
| L | L1 | ||||
| 4А6АП-640-1Б | ПА-640 | А-74 | 530 | - | 27,00 |
Задать вопрос
Оформите заявку на сайте, мы свяжемся с вами в ближайшее время и ответим на все интересующие вопросы.
Заявки принимаются так же по электронной почте info@lep-snab.ru
Заявки принимаются так же по электронной почте info@lep-snab.ru
Характеристики
| Цена | цена по запросу |
| Тип | аппаратный прессуемый |
